转载

java并发编程

一. 程序,进程,线程

程序:代码实现了功能,就是程序,是静态的
进程:执行中的程序就是进程,是动态的。是操作系统分配资源的最小单位
线程:进程内的一个执行单元,是程序执行的最小单位

二. jvm(java虚拟机)内存划分

java并发编程

1.堆:存放对象实例

2.方法区:存放类信息,常量,静态变量,jit(即时编译器——某个方法或代码块运行频繁的时候,认为这是热点代码。在字节码到机器码的过程中,就不再逐条解释,而是一次性编译热点代码,并把机器码缓存起来,以备下次使用)

3.虚拟机栈:存放栈帧,每个方法的调用对应着栈帧的压入

4.本地方法栈:为虚拟机使用到的native方法服务

5.程序计数器:下一条指令所在单元地址

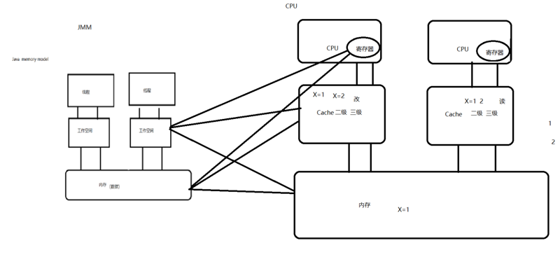
三. java内存模型(JMM)

1.概念

线程间通信模型,它是一种规范,是一种抽象的模型。将内存划分为主内存和工作空间。主内存存储共享信息,工作空间存放私有信息。线程修改私有的数据,直接在工作空间修改,对于共享的数据,先从主存读取存放到工作空间,修改后刷新会主存。

2.JMM与对应的硬件模型

java并发编程

其中寄存器和cache相当于工作空间。工作空间中的数据可能存在于寄存器,cache,内存中。内存中的数据亦是如此。

3.缓存一致性问题

缓存一致性:就是高速缓存中的共享数据保持一致性的机制

(1)解决方案:

①总线加锁:CPU和其它部件进行通信是通过总线来进行的,总线加锁可以保证每次只有一个CPU可以使用内存中的变量。

②缓存一致性协议(MESI):CPU中每个缓存行使用4种状态进行标记 M:modified修改 E:Exclusive独享 S:shared共享 I:Invalid无效的 一个写请求只能在该缓存行是M或E状态才能被执行,如果缓存行处于S状态,必须先将其它缓存种该缓存行编程Invalid状态

四.并发编程的3个特性

1.原子性:一个或多个操作为一个整体,要么全执行,要么全不执行

(1)JMM确保原子性:锁,synchronized来确保

2.可见性:多个线程访问同一变量时,一个线程修改了这个变量的值,其它线程能够立即看到修改的值

(1)JMM确保可见性:锁,sychronized,volatile

3.有序性:程序执行的顺序按代码先后执行(因为可能发生指令重排序)

(1)JMM确保有序性:

①一个线程中的每个操作,happens-before于该线程中的任意后续操作

②程序顺序规则:对一个锁的解锁,happens-before于随后对这个锁的加锁

③监视器锁规则:对一个volatile域的写,happens-before于任意后续对这个volatile域的读

④传递规则:如果A happens-before B,且B happens-before C,那么A happens-before C

⑤start()规则:如果线程A执行操作ThreadB.start()(启动线程B),那么A线程的ThreadB.start()操作happens-before于线程B中的任意操作

⑥join()规则:如果线程A执行操作ThreadB.join()并成功返回,那么线程B中的任意操作happens-before于线程A从ThreadB.join()操作成功返回

⑦程序中断规则:对线程interrupt()的调用 happen—before 发生于被中断线程的代码检测到中断时的事件

⑧对象终结规则:一个对象的初始化完成(构造函数执行结束)happen—before它的finalize()方法的开始

四.synchronized

synchronized可以用在类和方法上

java并发编程

1.对象的锁,即monitor可以理解为对象的标志位,这个标志存放在java对象的对象头。对象头里的markword存储结构如下:

java并发编程

2.锁一共有4种状态:无锁状态,偏向锁状态,轻量级锁状态和重量级锁状态。锁可以升级但不能降级

java并发编程

3.轻量级锁

如果没有实际的锁竞争,那么申请重量级锁是浪费性能的。加锁过程:(1)jvm在当前线程的栈帧中创建用于存储锁记录的空间(2)将对象头中的mark word复制到锁记录中(3)尝试使用cas将对象头中的mark word替换为指向锁记录的指针,成功则获得锁。失败尝试使用自旋操作来获取锁

4.偏向锁:是对轻量级锁的一种优化。它适用于没有竞争且只有一个线程使用锁的情况。(轻量级锁每次申请都需要一次cas,偏向锁只初始化需要一次)偏向锁对象第一次被线程访问时使用CAS把这个线程id记录在对象的mark word中,同时是否偏向锁标志位置1,以后该线程进入和退出同步块时不需要进行加锁和解锁,只需要简单的测试一下对象的mark word中是否存储着该线程id

5.cas:compare and swap ,内存中的值,预期值,新值。内存中的值与预期值相等时才将内存中的值改为新值,否则什么也不做。对于JUC和synchronized的优化都是建立在cas上的

原文  https://segmentfault.com/a/1190000020158085
正文到此结束
Loading...